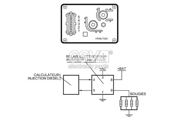
CRP3000 - Rele Precalentamiento Fiat

ERROR EN LA WEB DE CSV

INFORMACIÓN EN LA WEB DE CSV